Back to home page
Back to audio electronics page
Back to 845 main page

845 Single-Ended 4-7

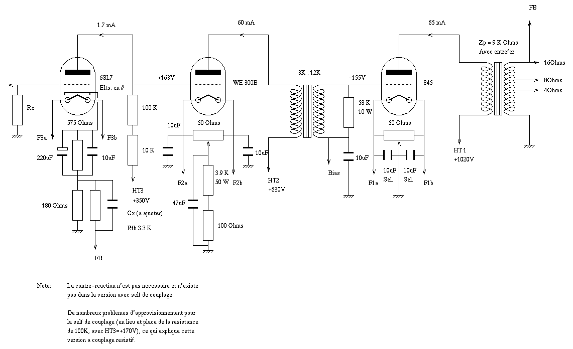
Schematics by Stéphane Puechmorel. For more informations, visit his site.

Amplifier 1

Amplifier 2

Amplifier 3

Amplifier 4

Back to Top