Back to home page
Back to audio electronics page
Back to 6C33C main page

6C33C PP & OTL 2

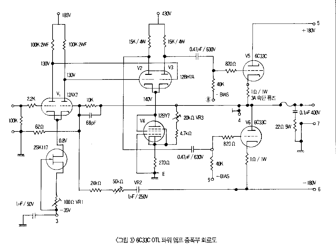
Schematic by Jaehong Lee. For more informations, visit his site.

Amplifier

Power Supply

and here is the result:

Back to top