Back to home page
Back to audio electronics page
Back to 6550 main page
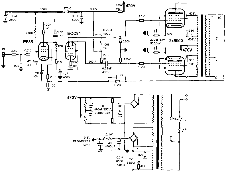
This French company disappeared in the mid-80's. The TS5000 was in the middle of their
line, it had a pretty good reputation at that time. It's my main amplifier.
It has been slightly modified:
The result of these mods is a much tighter sound, when listening to Mobile Fidelity
records, the impact is absolutely impressive, the sound seems more stable, the focus of
the instruments is more precise.
There is much more air (less intermodulation ?) between bass, medium and high frequencies.
Many things I've never heard before (!) have appeared like reverberations, delicate notes
finish and many more details on single instruments.
Hum is also reduced a bit but it was already very low.
I modified it in two steps: first the coupling and bypass polypropylene caps which gave very detailed highs but a bit to much present. And second, the power pack, which changed considerably the bass taking it up to the same level as the highs.
In the close future, when the VT52 SRPP will be finished, I'll use it for the woofer section only.



![]() 40Hz |
![]() 100Hz |
![]() 1KHz |
![]() 10KHz |
![]() 15KHz |
![]() 20KHz |
I strongly believe in huge (not large, huge ...) supplies. That means many caps to add
...
As there was not enough room inside the amp, I made an external box in wood.
The original design splits the monaural power supply in a dual power supply through a pair
of chokes.
Four electrolytics (total of 2300uF per channel) followed by a pair of polypropylenes
(32uF) used normally in discharging circuits, two pair of polypropylenes used in high
current circuits (12A !) and four small and fast polypropylenes (0.22uF).
The last ultra-fast polypropylenes caps (22nF, 1800V/us) are directly soldered on the
output trannies.
As the two chokes made a voltage drop bigger than expected, I added a switch that
bypasses them after the caps are sufficiently charged to avoid to blow the fuse.
I'll add an automatic circuit that will charge these caps through a power resistor and
bypass it once a sufficient voltage is reached.
I'll reuse these chokes with no problems in a future design ...

